Caractéristiques
| Applications
|
Blog






Caractéristiques
| Applications
|
Valeurs maximales absolues (1)
| Paramètre | Maximum Rl'ating | Unit |
| Tension d'entrée VIN | 100 | V |
| VSW | -0.3 ~ VIN+0.3 | V |
| VBST | VSW + 7.0 | V |
| Autres broches | -0.3 ~ +7.0 | V |
| Température de jonction | 150 | °C |
| Température de soudure des broches | 265 | °C |
| Température de stockage | -65 ~ +150 | °C |
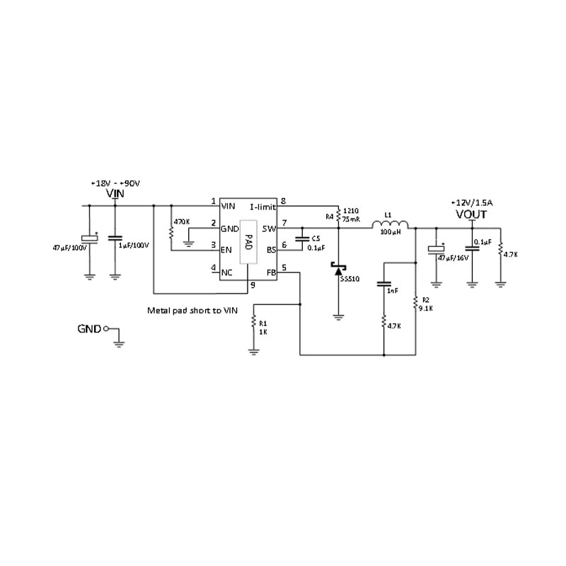
Caractéristiques électriques
Vin=12V, Ta= 25℃, sauf spécification contraire.
| Paramètre | Ssymbole | Conditions d'essai | Min | Typique | Max | Unit |
| Tension de retour | VFB | 12V ≤ VIN ≤ 80V | 1.21 | 1.25 | 1.29 | V |
| Courant de polarisation de la rétroaction | IBIAS(FB) | VFB = 1.25V | 10 | nA | ||
| Résistance à l'enclenchement | RDS(ON) | 95 | mΩ | |||
| Fréquence d'oscillation | fSW | VFB =1.25V | 100 | 125 | 150 | kHz |
| Fréquence de la protection | VFB = 0V | 70 | kHz | |||
| Tension d'amorçage | VBST - VSW | 10 | V | |||
| Entrée-sortie Chute de tension | Charge de 2A | 2 | 5 | V | ||
| IN(OFF) | (Courant d'arrêt inférieur à 10μA) | 0 | 1 | V | ||
| EN(ON) | 2.8 | 7 | V | |||
| Courant de veille | EN<1V | 10 | uA | |||
| Courant de repos | VFR = 2V, VFB = 1V | 2 | 3 | mA | ||
| Protection thermique | 160 | °C |



Shanghai Siproin
Microelectronics Co.
Bienvenue à votre contact.